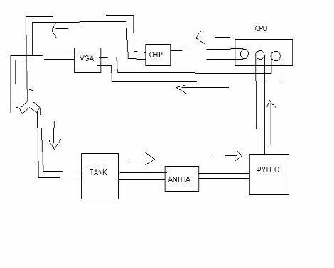
mixlss Δημοσιεύτηκε Ιούνιος 16, 2004 #1 Δημοσιεύτηκε Ιούνιος 16, 2004 Καλημέρα παιδιά έχω μαζέψει τα εξής πράγματα L20, asetetec antarktica cpu block , zalman vga & chipset block , ψυγείο χάλκινο ,τανκ και έχω κάνει ήδη κάποιες δοκιμές μόνο με την cpu με καλά αποτελέσματα στον 2600xp. Επειδή σκέφτομαι να τα βάλω όπως στο σχήμα θα ήθελα την γνώμη σας.
YDinopoulos Ιούνιος 16, 2004 #2 Ιούνιος 16, 2004 Μηπως καλύτερα θα ηταν....Αντλία-Ψυγείο-Chipset-Cpu-GPU-Αντλια ;;;; Πόσο μεγάλο ψυγείο ειναι ;
soki Ιούνιος 16, 2004 #3 Ιούνιος 16, 2004 καλο φαινετε το σχεδιο, κανε και μια δοκιμη με το T στις 2 εξοδους του cpu block και μετα να πηγαινει ενα λαστιχο στο chipset-vga-tank.
mauros Ιούνιος 16, 2004 #4 Ιούνιος 16, 2004 πιστευω οτι θα ηταν καλυτερα να ενωσεις με ενα Υ τις εξοδους απο το μπλοκ της cpu και μετα vga->chipset κτλ.νομιζω οτι το νερο θα συναντα διαφορετικη δυσκολια οταν διερχεται απο το block της gpu σε σχεση με το block του chipset.αυτο μπορει να οφειλεται εκτος απο τα block και στο διαφορετικο μηκος που θα εχουν οι σωληνες στο κυκλωμα.αποτελεσμα κακη ροη του νερου στο block της cpu.οποτε ενωνεις τις εξοδους της cpu σε μια συνδεεις τα αλλα δυο block σε σειρα.τανκ,αντλια,ψυγειο ειναι κομπλε
RootX Ιούνιος 16, 2004 #5 Ιούνιος 16, 2004 Μην χρησιμοποιήσεις καθόλου Υ, ρίξε τις εξόδους από chipset και vga, στο τανκ....Με το Υ, ειδικά όπως το έχεις, θα υπάρχει πρόβλημα.
mauros Ιούνιος 16, 2004 #6 Ιούνιος 16, 2004 lol,οταν εγραφα την απαντηση νομιζα πως ημουν ο πρωτος αυτο που ειπε ο soki ειναι το καλυτερο,εγω εξηγω το γιατι
DarkSaga Ιούνιος 16, 2004 #7 Ιούνιος 16, 2004 μηπως η L20 αποδειχθει πολύ μικρη για 3 μπλοκ???το αριστερο και δεξί κύκλωμα μετα τα Cpu block θεωρητικά πρέπει να έχουν την ίδια αντίσταση αλλιώς μόνο το "εύκολο μπλοκ θα έχει καλα αποτελέσματα το άλλο θα διψάει
mauros Ιούνιος 16, 2004 #9 Ιούνιος 16, 2004 root,και παλι δεν υπαρχει περιπτωση το νερο να βρισκει ενα απο τα δυο μονοπατια(gpu/chipset) πιο ευκολο και να περναει απο κει?το πιο δυσκολο μονοπατι θα εχει ως αποτελεσμα το νερο στην αντιστοιχη εξοδο του cpu block να εχει λιγοτερη κινητικοτητα,οποτε επηρεαζεται και η ροη του νερου στο cpu block με αποτελεσμα χειροτερη αποβολη θερμοτητας.αυτα θεωρητικα παντα,στην πραξη οι διαφορες μπορει να ειναι αμελητεες
mixlss Ιούνιος 16, 2004 Author #10 Ιούνιος 16, 2004 Τα μπλοκ της vga και του chip έχουν μηδενική αντίσταση ,όσοι τα έχουν δει τα συγκεκριμένα το ξέρουν , οπότε δεν έχω πρόβλημα στα μπλοκ παρά μόνο στις ενώσεις τους που θα αυξομειώνεται η διάμετρος των σωλήνων επειδή ψυγείο,μπλοκ cpu - αντλια ,μπλοκ zalman,έχουν άλλη διάμετρο το καθένα.
RootX Ιούνιος 16, 2004 #11 Ιούνιος 16, 2004 Δεν έχεις άδικο Arapi, μάλλον χρειάζεται επανασχεδιασμό το κύκλωμα,
mixlss Ιούνιος 16, 2004 Author #12 Ιούνιος 16, 2004 Δεν προλαβένω να διαβάζω και να γράφω thanks.........:clap:
DJD Ιούνιος 16, 2004 #13 Ιούνιος 16, 2004 Το Υ θα σου σκοτώσει όλη τη ροή. Αναγκάζεις το νερό να κάνει ανώφελη διαδρομή. Το ψυγείο πόσο μεγάλο είναι; Με αντίστοιχο setup 3block, 2 αντλίες-τανκ και thermochill τριπλό η 1048 δεν τα κατάφερε μόνη της.
DarkSaga Ιούνιος 16, 2004 #15 Ιούνιος 16, 2004 για τις ενώσεις φιλε μιχάλη παιδεύτηκα και εγώ και εδω στα χανιά ένα παραπαάνω..... να προσέξεις πολυ μην πάρεις το μέγεθος που θέλεις..... Τρελό? μπα... απλά η 12άρα π.χ. ταιρίάζει μεν σε 12άρη σωλήνα αλλα απο μέσα έιναι 10άρα η 8άρα(το είδα και αυτο) με αποτέλεσμα να ρίχνει τη ροή κατα πολυ. πήγαινε με ενα κομμάτι λάστιχο +δοκίμασε επι τόπου οτι γωνίες,Υ,μαστούς χρειαστείς. εγώ έβαλα αρχικα τώρα δεν έχω τίποτα τέτοιο (γάμησα το λάστιχο αλλα έκανε τα πάντα μόνο του μια λύση μπακαλέ ήταν για μένα 16άρηδες μαστοί που με λίγο ζόρι κουμπώνουν στο λάστιχο στεγανοποιούνται σχεδόν χωρίς ρακόρ αλλα το λυριότερο έχουν σωστή διάμετρο απο μέσα οπότε ελάχιστες απώλειες
mixlss Ιούνιος 16, 2004 Author #16 Ιούνιος 16, 2004 Το ψυγείο είναι λίγο μεγαλύτερο από το κλασικό μονό photo δεν έχω.
mixlss Ιούνιος 16, 2004 Author #17 Ιούνιος 16, 2004 Αρχική απάντηση από DarkSaga [Σήμερα, στις 09:28] για τις ενώσεις φιλε μιχάλη παιδεύτηκα και εγώ και εδω στα χανιά ένα παραπαάνω..... να προσέξεις πολυ μην πάρεις το μέγεθος που θέλεις..... Τρελό? μπα... απλά η 12άρα π.χ. ταιρίάζει μεν σε 12άρη σωλήνα αλλα απο μέσα έιναι 10άρα η 8άρα(το είδα και αυτο) με αποτέλεσμα να ρίχνει τη ροή κατα πολυ. πήγαινε με ενα κομμάτι λάστιχο +δοκίμασε επι τόπου οτι γωνίες,Υ,μαστούς χρειαστείς. εγώ έβαλα αρχικα τώρα δεν έχω τίποτα τέτοιο (****** το λάστιχο αλλα έκανε τα πάντα μόνο του μια λύση μπακαλέ ήταν για μένα 16άρηδες μαστοί που με λίγο ζόρι κουμπώνουν στο λάστιχο στεγανοποιούνται σχεδόν χωρίς ρακόρ αλλα το λυριότερο έχουν σωστή διάμετρο απο μέσα οπότε ελάχιστες απώλειες ’στα να πάνε έχω 8 μέτρα λάστιχο και κανέτα δεν κάνει πουθενά ακριβώς και βάζω μονωτική και τεφλον για να κάτσουν.
eleven Ιούνιος 16, 2004 #18 Ιούνιος 16, 2004 Μια που το μπλοκ που εχεις είναι αντίγραφο απο το LRWW έχει κληρονομήσει την ανάγκη αυτού για μεγάλη ροή Βαλε την αντλια να στέλνει κατευθείαν στο μπλόκ Απο κεί και πέρα αν θες να κάνεις δυο βρόγχους στο κύκλωμα προσπάθησε να εξομοιώσεις την ροη σε αυτούς Ενας εμπειρικός τρόπος είναι να βάλεις την έξοδο του κάθε βρόγχου σε δυο ίδια δοχεία και να προσπαθήσεις να τα κάνεις ωστε να γεμίζουν και τα δύο το ίδιο ,στον ίδιο χρόνο Αν πάλι νομίζεις οτι είναι φασαρια αυτό ένωσε τις εξόδους με το Υ που έχεις και συνέχισε το κύκλωμα κανονικά βάζοντας μετά τον cpu block υτό της κάρτας γραφικών και μετα το chipset -tank-ψυγειο Οσο για τα λάστιχα το πρόβλημα σου είναι οτι εχεις διαφορετικής διατομής ρακόρ σε κάθε μπλόκ .Προσπαθησε να άλλάξεις τα ρακορ αν αυτό είναι δυνατό
voudas Ιούνιος 16, 2004 #19 Ιούνιος 16, 2004 για το κύκλωμα εφώσον λες ότι τα gpu & chipset blocks έχουν μικρή αντίσταση, τότε βάλτα σε σειρά να τελειώνεις... δε νομίζω να έχεις πρόβλημα. πιό πολύ θα ταλαιπωρηθείς από τα Υ παρά θια κερδίσεις...
Recommended Posts
Archived
This topic is now archived and is closed to further replies.